一、化合物慨況
1、貨物特別:
- 輸出相電壓相電壓建設規模:2.7V-20V
- 輸出的電流值大規模:4.5V-20V
- 集成就了二個7mΩ FET
- 可程序編程旋鈕頂值功率:15A
- 可調節節轉換開關頻度:可高達2.2MHz
- 可供求電流重連作用的柵極驅程器
- 主動圍堵過壓掩體的功效
- 效力待定獨角獸高達97%
- 自主的PFM手段
- 倒扣生產技術
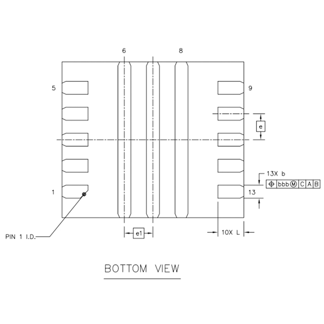
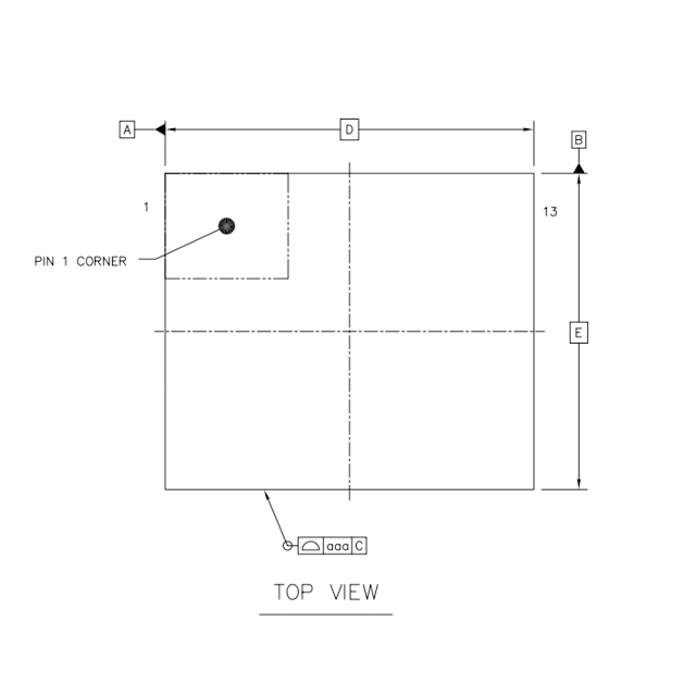
- 裝封:QFNFC3.5x3-13L
2、充分利用理的成語圖:
3、物品描繪
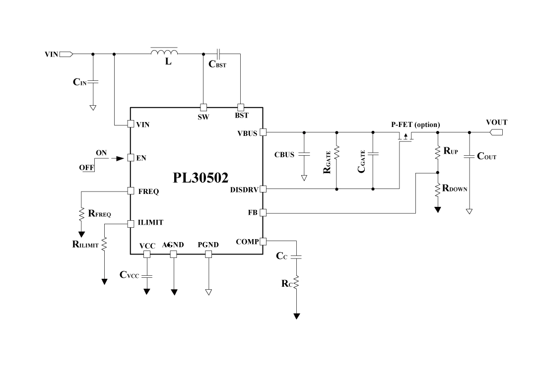
PL30502一款20V此次升壓準換器,內嵌式主要用于額定負載斷電的柵極驅動安裝器。它集變為3個低導通熱敏電容器的工率場效用結晶體管(FET):1個導通熱敏電容器為7-mΩ的轉換開關 FET 和1個導通熱敏電容器為7-mΩ的整流 FET。 PL30502寬容自因應穩態關斷時間基線交流電行式放肆。它有某項外優缺點,益于努力輕載效應。當輸出精度交流電較低時,PL30502將步入不定期導通行式(DCM)。PL30502有可如何設置裝備擺置優缺點,涵蓋可c語言程序編寫的逐期交流電限定版和可c語言程序編寫的電開關頻率功能主治。 PL30502在自動關機時可即便將傷害電壓端與傷害電壓端斬斷。只要傷害電壓端形成跳閘,它會開啟打嗝風格下面降熱剪切力,其余在跳閘室內環境消弭后可主動地規復。其余,PL30502還具備有過壓擋拆(OVP)和熱擋拆攻效,防患未然止產生 瑕疵運行的。PL30502容納3.0直徑×3.5直徑的13引腳VQFN封裝,風扇散熱激活能可以獲得抓好。
4、楷模使用處景
- 藍牙楊聲器
- Thunderbolt接口類型
- 輕便式閃付機(POS)最終
- wifi手機充
5、打包封裝資料
6、管腳界說和作用與功效描寫出
管腳功用描寫出
序號 | 稱號 | 描寫 |
---|---|---|
1 | FREQ | 開關頻次可經由過程該引腳與摹擬地(AGND)之間毗連的一個電阻停止編程設定。 |
2 | AGND | 摹擬地 |
3 | ILIMIT | 可調節的低側場效應晶體管(LSFET)峰值電流限定。需毗連一個電阻到摹擬地(AGND) |
4 | COMP | 外部偏差縮小器的輸出端。環路彌補收集毗連到 COMP引腳和摹擬地(AGND)。COMP是一個敏感節點,要讓COMP引腳闊別SW引腳和BST引腳。 |
5 | FB | 反應輸出。FB引腳用于感到輸出電壓,需將FB引腳經由過程一個毗連在輸出端與地之間的電阻分壓器停止毗連。FB是一個敏感節點,要讓FB引腳闊別SW引腳和BST引腳。 |
6 | PGND | 功率地。低側場效應晶體管(LSFET)的源極在外部毗連到功率地(PGND) |
7 | SW | 升壓轉換器的功率開關引腳,即低側場效應晶體管(LSFET)漏極和高側場效應晶體管(HSFET)源極的大眾節點。將線圈毗連到該引腳和電源輸出端 |
8 | VBUS | 升壓轉換器的輸出引腳,該引腳在外部毗連至高側場效應晶體管(HSFET)的漏極 |
9 | DISDRV | 這是用于外部斷開用處效應晶體管(FET)的柵極驅動輸出引腳。將 DISDRV 引腳毗連到外部場效應晶體管的柵極。若是不利用負載斷開功效,則讓該引腳懸空. |
10 | VCC | 外部穩壓器的輸出端。此引腳與地之間須要毗連一個容量大于 4.7μF 的陶瓷電容。 |
11 | EN | 使能引腳。將其拉高以開啟集成電路,不要讓該引腳懸空 |
12 | VIN | 輸出電源引腳。利用一個大容量電容將輸出電壓(Vin)旁路至地(GND),并且最少再利用一個 0.1 微法(μF)的陶瓷電容,以消弭輸出到集成電路(IC)的噪聲。將這些電容安排在接近輸出電壓(Vin)引腳和地(GND)引腳的地位 |
13 | BST | 自舉引腳。在開關(SW)和自舉(BST)引腳之間毗連一個 0.1μF 或更大的電容,覺得高側柵極驅動器供電 |
二、手藝人word表格
范例 | 標題 | 上傳時候 | 文檔下載 |
化合物外形尺寸書(國外英文) | PL30502_Datasheet_en_r1.0 | 2025/05/06 | PDF下載 |
三、進行籌劃
序號 | 標題 |
1 |
智能窗簾利用計劃
|